新浪新闻 国内

各类电子发票应如何归档保存?权威解答来了

北京发布

关注

原标题:各类电子发票应如何归档保存?权威解答来了

来源:国家税务总局

近日,财政部、国家档案局、国家税务总局有关司局就增值税电子专用发票(以下简称“电子专票”)全流程电子化管理操作等有关问题进行解答。

下面一同来了解包括电子专票在内的各类电子发票如何进行归档保存。

已建立电子档案管理系统的单位

实施了会计信息系统,与电子发票相关的记账凭证、报销凭证等已全部实现电子化(不包括纸质凭证扫描,下同),可将电子发票与相关的记账凭证、报销凭证等电子会计凭证通过归档接口或手工导入电子档案管理系统进行整理、归档并长期保存,归档方法可参照《企业电子文件归档和电子档案管理指南》(档办发〔2015〕4号);

如与电子发票相关的记账凭证、报销凭证等未实现电子化,可单独将电子发票通过归档接口或手工导入电子档案管理系统进行整理、归档并长期保存;整理、归档、长期保存方法可参照《企业电子文件归档电子档案管理指南》(档办发〔2015〕4号)。

无电子档案管理系统的单位

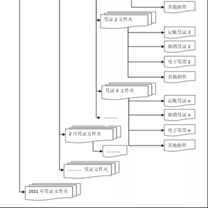
如实施了会计信息系统,与电子发票相关的记账凭证、报销凭证等已全部实现电子化,可将电子发票与相关的记账凭证、报销凭证等移交会计档案管理人员保存,编制档号,存储结构建议采取下图所示方式:

 同时,建立电子会计档案台账或者目录,台账或者目录的结构建议如下表:

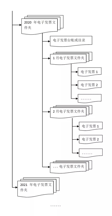
如未实施会计信息系统,与电子发票相关的记账凭证、报销凭证未实现电子化,电子发票以电子形式移交会计档案管理人员保存,存储结构建议采取下图所示方式:

 同时,建立电子发票台账或者目录,台账或者目录的结构建议如下表:

提示:保存电子发票时,应当采用多重备份、定期检测等方法,保证电子发票档案在规定的保管期限内不会丢失并能被读取。

加载中...